Специалисты Военной академии имени генерала армии А.В. Хрулева разработали прибор для быстрой диагностики электромашинного стопора пушки танка Т-72Б3. Полезная модель позволяет без разборки узла проверить состояние концевых переключателей и работоспособность двигателя автомата заряжания.

Устройство подключается напрямую к штатному разъёму электродвигателя стопора. Это позволяет проводить проверку без демонтажа контактного блока, доступ к которому затруднён при полевом обслуживании.

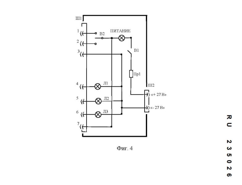
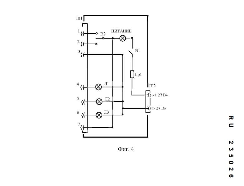
Автомат заряжания Т-72Б3 работает по жёстко заданному алгоритму. Любой сбой в сигналах датчиков или переключателей приводит к остановке цикла. Одной из наиболее частых причин отказов остаётся износ микропереключателей К1, К2 и К3, встроенных в редуктор стопора пушки.

Новый прибор позволяет определить их состояние за несколько минут. В конструкции применена схема со световой индикацией. Отдельные лампы сигнализируют о срабатывании каждого переключателя и подаче питания. Дополнительно предусмотрен режим проверки электродвигателя М6.

Для работы достаточно подключить кабель к разъёму стопора и источнику бортового питания. После включения оператор по показаниям индикаторов получает информацию о состоянии контактов и механизма фиксации пушки. При обнаружении неисправности узел подлежит замене без длительного поиска причины отказа.

Читайте ещё материалы по теме:

Источники
ФИПС

Сейчас на главной

Нейросети врут убедительно: опасную закономерность вскрыло исследование Пермского политеха
21 февр. 2026 г., 17:20:29
Нейросети врут убедительно: опасную закономерность вскрыло исследование Пермского политеха

В медицине и беспилотниках ошибка ИИ может стоить человеку жизни, выяснили учёные

Новости Наука Нейросети ПНИПУ
Олеся Михайлова
Сотни уровней для артиллерии безвозмездно изготовили работники «Роскосмоса», проработав за станками сверх нормы
21 февр. 2026 г., 17:02:15
Сотни уровней для артиллерии безвозмездно изготовили работники «Роскосмоса», проработав за станками сверх нормы

Сотрудники госкорпорации выточили и собрали запчасти своими силами

Новости Военная техника Промышленность Роскосмос
Олеся Михайлова
Самолёт МС-21 проверили суровым севером: лайнер вернулся с испытаний в Сыктывкаре
21 февр. 2026 г., 16:40:50
Самолёт МС-21 проверили суровым севером: лайнер вернулся с испытаний в Сыктывкаре

Специалисты оценили аэродинамические поправки приёмников давления на разных высотах

Новости Авиация ОАК
Олеся Михайлова
Вертолет Ка-29 приспособили к охоте на безэкипажные катера в Чёрном море
21 февр. 2026 г., 16:20:47
Вертолет Ка-29 приспособили к охоте на безэкипажные катера в Чёрном море

Экипажи ведут огонь неуправляемыми ракетами и пушками в упор, несмотря на риск атак

Новости Авиация Военная техника
Олеся Михайлова
Мощнейший звёздный взрыв на расстоянии 2400 световых лет от Земли показал Роскосмос
21 февр. 2026 г., 15:37:02
Мощнейший звёздный взрыв на расстоянии 2400 световых лет от Земли показал Роскосмос

Остаток сверхновой напоминает космическую «рваную занавеску» в созвездии Лебедя

Новости Наука Роскосмос
Олеся Михайлова
Вскрылись хищения на 100 млн рублей? За что арестовали экс-главу «Туполева»
21 февр. 2026 г., 14:56:12
Вскрылись хищения на 100 млн рублей? За что арестовали экс-главу «Туполева»

Константин Тимофеев руководил предприятием всего 10 месяцев и известен откровенными заявлениями о проблемах в авиапроме

Новости Авиация Промышленность ОАК Казанский авиазавод АО «Туполев» 1
Олеся Михайлова
УАЗ с туристами провалился под лёд на Байкале: погибли восемь человек
21 февр. 2026 г., 14:18:59
УАЗ с туристами провалился под лёд на Байкале: погибли восемь человек

Маршрут был незаконным, ледовая переправа была официально закрыта

Новости Общая
Богдан Герцен
АвтоВАЗ предложил унифицировать признание локализации автокомпонентов с Белоруссией
21 февр. 2026 г., 14:00:13
АвтоВАЗ предложил унифицировать признание локализации автокомпонентов с Белоруссией

Инициатива позволит российским и белорусским производителям учитывать взаимные компоненты при начислении баллов

Новости Авто АвтоВАЗ
Богдан Герцен
Почти российский MAN: выпуск грузовиков Uraman с подъёмной осью начался в Ульяновской области
21 февр. 2026 г., 13:46:37
Почти российский MAN: выпуск грузовиков Uraman с подъёмной осью начался в Ульяновской области

Новое шасси рассчитано на коммунальную и дорожную технику массой до 30 тонн

Новости Транспорт ООО «АЗ Велес» Автозавод «Велес»
Богдан Герцен
МЖД задействовала 6 тысяч человек для ликвидации последствий рекордного снегопада
21 февр. 2026 г., 13:31:13
МЖД задействовала 6 тысяч человек для ликвидации последствий рекордного снегопада

Снегопад 19 февраля стал сильнейшим за почти 60 лет наблюдений

Новости Транспорт Московская железная дорога
Богдан Герцен
Россия и Китай укрепляют партнёрство в СПГ: Путин подписал закон о ратификации протокола
21 февр. 2026 г., 12:53:02
Россия и Китай укрепляют партнёрство в СПГ: Путин подписал закон о ратификации протокола

Соглашение расширит участие китайских компаний в российских газовых проектах

Новости Промышленность Правительство РФ
Богдан Герцен
Отечественный 32-дюймовый 4K-монитор выпустила ГК «Бештау»
21 февр. 2026 г., 12:47:53
Отечественный 32-дюймовый 4K-монитор выпустила ГК «Бештау»

Видимая область экрана — 80 см для комфортной работы

Новости Промышленность ГК «Бештау»
Олеся Михайлова