В России разработали газогенератор двигателя без потери тяги на гиперзвуке

Силовые установки могут стать надёжнее и устойчивее на высоких скоростях

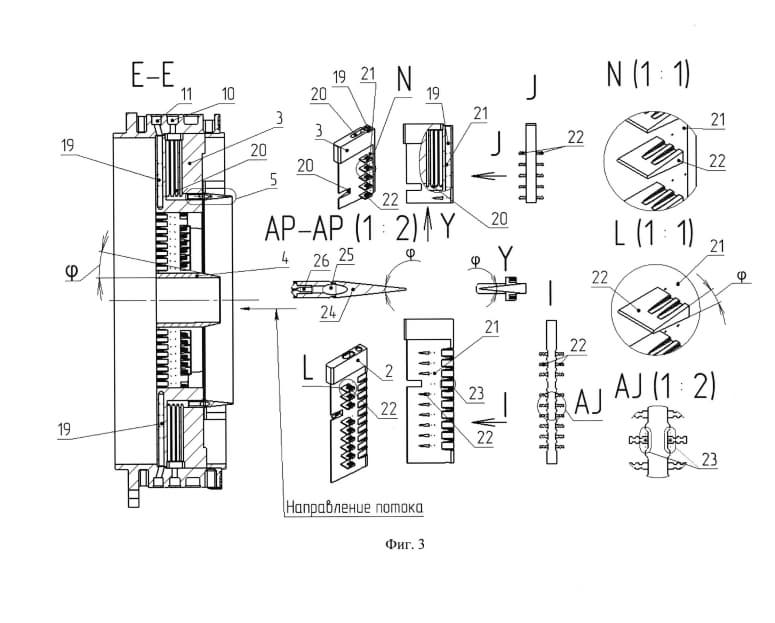
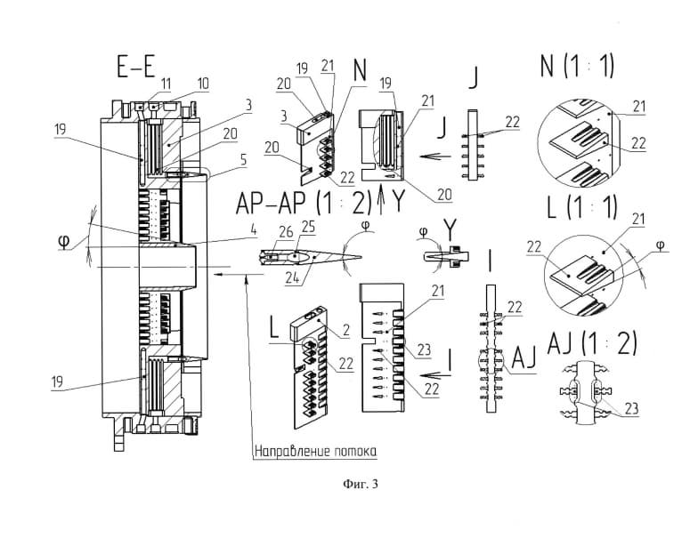
Российские инженеры разработали конструкцию газогенератора прямоточного воздушно-реактивного двигателя (ПВРД), которая обеспечивает равномерное смешение топлива с воздухом на всём сечении камеры сгорания. Патент на новинку уже зарегистрировали в базе ФИПС.

В основе разработки находится распределительный фланец с радиальными коллекторами, пилонами непрерывной подачи топлива и укороченными отключаемыми пилонами.

В центре инженеры предложили разместить полое цилиндрическое тело с клиновидной передней кромкой под углом 10–15 градусов. Такое решение формирует зону торможения потока и стабилизирует подачу топлива на высоких скоростях.

Кольцевой коллектор в этом случае находится коаксиально с фланцем и имеет диаметр вдвое меньше. В нём применяют центробежные форсунки, которые распыляют топливо по потоку. На пилонах размещают струйные форсунки, работающие перпендикулярно воздушному потоку. За счёт этого создаётся топливно-воздушная «завеса», равномерно заполняющая камеру сгорания.

Главная особенность — возможность отключения части пилонов без потери охлаждения. При снижении расхода топлива система перекрывает каналы в укороченных пилонах, а непрерывная подача через кольцевой коллектор продолжает отводить тепло от передней кромки. Это повышает надёжность и предотвращает разрушение элементов конструкции.

Авторы подчёркивают, что клиновидная форма всех кромок уменьшает аэродинамическое сопротивление и позволяет точно настраивать расход топлива. В итоге двигатель получает однородную топливно-воздушную смесь и сохраняет стабильную тягу в широком диапазоне скоростей.

При этом из патента непонятно, для какого именно двигателя разработан новый газогенератор — существующего или перспективного, но по контексту можно сделать вывод, что речь идёт о силовой установки для боевой авиации.

Высокая точность подачи топлива, отключаемые пилоны, аэродинамическая оптимизация, стабильная тяга в широком диапазоне скоростей — всё это явно рассчитано на манёвренность и высокие нагрузки, что характерно для военных самолётов.

МиГ-41
МиГ-41

На самых современных на текущий момент истребителях Су-57 установлены двигатели второго этапа АЛ-51Ф1. Генеральный конструктор-директор ОКБ им. А. Люльки Евгений Марчуков объяснял, что самолёт уверенно выполняет пируэты в небе благодаря трёхкратному запасу прочности силовой установки.

Генеральный директор Центрального института авиационного моторостроения имени П. И. Баранова Андрей Козлов заявлял о лидерстве России в работе над двигателем для сверхзвуковой гражданской авиации.

Читайте ещё материалы по теме:

47 мин назад Новости
Российские Су-30СМ в Армении впервые получили иранские авиабомбы Yasin Новое вооружение значительно расширяет ударные возможности истребителей
30 мая 15:30 Новости
Двигатели для беспилотников ДДА-4 и ДДА-8 признаны российской продукцией Башкирское предприятие получило сертификат на агрегаты для БПЛА
30 мая 15:13 Новости
Даже Китай так не может: в «Яковлеве» объяснили ставку России на свои самолёты Лётчик-испытатель МС-21 рассказал, почему авиапром больше не надеется на импорт
30 мая 15:00 Новости
Первый импортозамещённый МС-21-310 покинул цех окончательной сборки Перевод воздушного судна позволит ускорить лётные испытания и освободить мощности ИАЗа для следующих самолётов
30 мая 14:40 Новости
Непробиваемый «купол» танков против дронов и атак сверху разработали в России Новая система МВАА должна перехватывать рои БПЛА даже в дыму и тумане
Источники:
ФИПС

Сейчас на главной

Первый ИИ для чиновников внесли в реестр российского ПО: он пишет протоколы и оформляет поручения
2 часа назад

Новый ассистент помогает в принятии решений, формирует списки поручений и удаляет из отчётов ненормативные выражения

Норникель испытал технологию сверхдлинного направленного бурения на Таймырском руднике
30 мая 2026 г., 15:19:08

Новый комплекс РС3-41-10 позволяет осуществлять проходку скважин до 1500 метров с контролем траектории в реальном времени