Инженеры МФТИ разработали источник питания для электроракетных двигателей типа «электроспрей», способный формировать импульсное высокое напряжение до 6500 В. Работа ведётся в рамках НИОКР при поддержке Фонда НТИ.
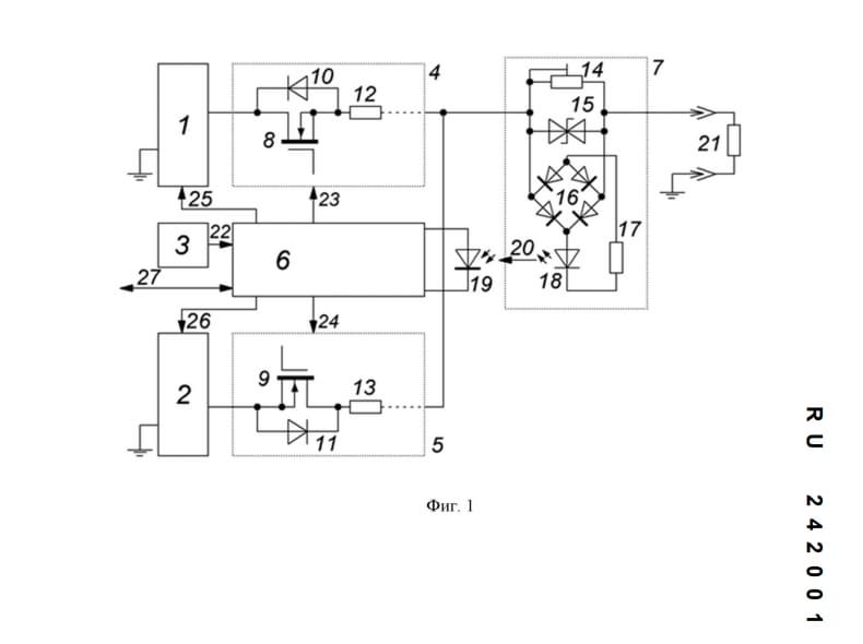
Ключевая особенность устройства — независимая регулировка положительного и отрицательного напряжения за счёт двух управляемых источников постоянного тока. Это позволяет формировать разноамплитудные импульсы с точной настройкой параметров частоты, амплитуды и скважности.
Система включает быстродействующий детектор тока с оптической связью. Он фиксирует перегрузку и отключает нагрузку за микросекунды, предотвращая пробой и повреждение электродной системы двигателя.
Выход устройства можно заземлять, что упрощает интеграцию в экспериментальные установки.
В отличие от устаревших схем на электровакуумных приборах, новая архитектура использует полупроводниковые ключи и отличается более компактной конструкцией и сниженным энергопотреблением. При этом сохраняется высокая управляемость и устойчивость к перегрузкам.
Разработка может применяться в электроракетных двигателях, а также в масс-спектрометрии, плазмохимических реакторах и других задачах экспериментальной физики.
Читайте ещё материалы по теме:
- С ракетами появились проблемы, но Россия шагает в ядерный космос
- В России создают двигатель, которого раньше не было — он откроет новый класс ракет
- Россия доделает сверхлёгкую ракету «Воронеж» длиной 20 м в 2029 году
Сейчас на главной
Инвестпрограмма «Интер РАО — машиностроение» рассчитана до 2030 года
Российское воздушное судно находилось в нейтральной зоне
Беспилотный робот заряжает электромобили на парковках
Новое сооружение сможет поднимать 23,5 тысячи тонн. Конструкция будет перевозить суда между эллингом и акваторией верфи
«Сталинские соколы»: реальная дальность применения беспилотника — 600 км
Олег Нестеров: на проверку кода уходит в 10 раз больше ресурсов, чем на разработку
Энергоагрегаты ДТИ-330-6У1 мощностью в 330 кВт вытеснят импортные устройства
В плане — 480 вагонов в 2026-м, новые модели и габарит Т
«Североморск» проекта 1155 вооружился комплексом ПВО «Кинжал»
Миллиметровый телескоп будет искать воду и следы существования в глубинах Вселенной
Оборудование от холдинга «Росэл» работает на скорости до 40 узлов
Микроустройство работает от −30 до +80 °C и держит заряд там, где обычные аккумуляторы «умирают»